商铺名称:江苏安科瑞微电网研究院有限公司
联系人:缪俊辉(先生)
联系手机:
固定电话:
企业邮箱:miaojunhui@email.acrel.cn
联系地址:江阴市南闸街道东盟路5号
邮编:214400
联系我时,请说是在变革智能网上看到的,谢谢!
| 产品参数 | |||
|---|---|---|---|
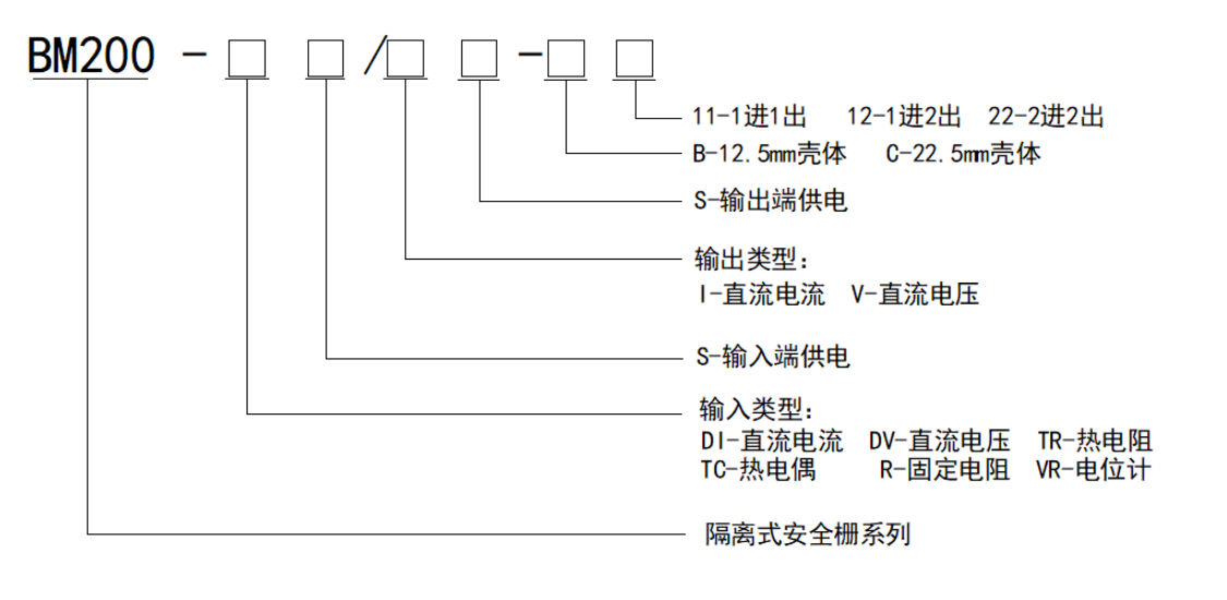
| 精选隔离式安全栅 信号隔离器 防爆认证 安科瑞BM200-DI/I-C12 传输精度 | 0.2 | ||
| 安装方法 | 导轨式安装 | ||
| 加工定制 | 否 | ||
| 输出负载 | ≤550Ω | ||
| 型号 | BM200-DI/I-C12 | ||
| 装箱 | 盒装 | ||
| 输入信号 | DC4-20mA/0-20mA | ||
| 输出信号 | DC4-20mA/0-20mA | ||
| 供电电源 | DC20-35V | ||
| 响应时间 | ≤5ms | ||
安科瑞 徐涵
.jpg)
.jpg)
.jpg)
.jpg)
.jpg)